公布日:2024.12.13
申請日:2024.07.30
分類號:C02F11/13(2019.01)I;C02F11/127(2019.01)I;C02F103/16(2006.01)N
摘要
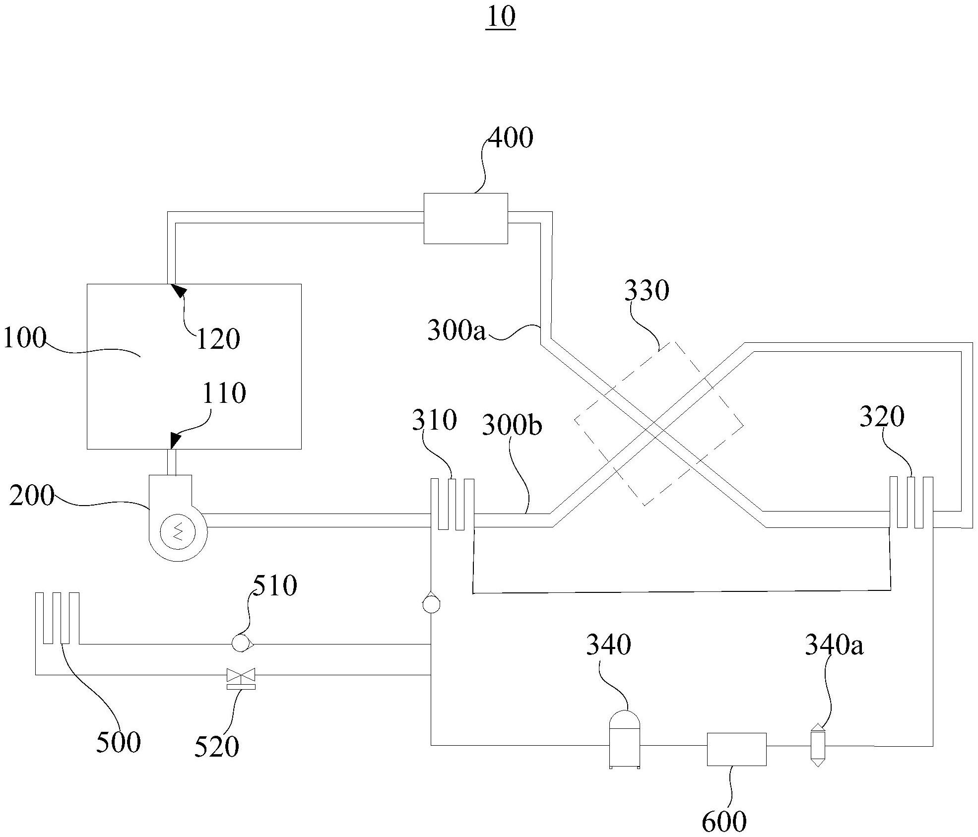
本公開提供一種電鍍污泥干燥裝置及污泥處理設備。上述的電鍍污泥干燥裝置包括料斗、離心風機及節能干燥組件,所述料斗開設有進風口及出風口,所述離心風機與所述進風口連通,所述節能干燥組件包括第一冷凝器、蒸發器、回熱器、壓縮機、第一管道及第二管道,所述第一管道與所述出風口連通,所述蒸發器用于制冷所述第一管道內的氣體,所述第一冷凝器用于加熱所述第二管道內的氣體,所述回熱器用于將第一管道內的高溫氣體與第二管道內的低溫氣體進行熱交換,所述壓縮機分別與所述第一冷凝器及所述蒸發器相連通,所述壓縮機用于將氣體制冷劑壓縮,以向所述第一冷凝器導入高壓常溫氣體氣態制冷劑,以及吸入所述蒸發器產生的低壓高溫氣體液態制冷劑。

權利要求書
1.一種電鍍污泥干燥裝置,其特征在于,包括:料斗,所述料斗內部用于容置污泥,所述料斗開設有進風口及出風口;離心風機,所述離心風機與所述進風口連通;節能干燥組件,所述節能干燥組件包括第一冷凝器、蒸發器、回熱器、壓縮機、第一管道及第二管道,所述第一管道與所述出風口連通,所述蒸發器與所述第一管道對應設置,所述蒸發器用于制冷所述第一管道內的氣體,所述第一冷凝器與所述第二管道對應設置,所述第一冷凝器用于加熱所述第二管道內的氣體,所述第一管道與所述第二管道分別與所述回熱器對應設置,所述回熱器用于將第一管道內的高溫氣體與第二管道內的低溫氣體進行熱交換;及,所述壓縮機分別與所述第一冷凝器及所述蒸發器相連通,所述壓縮機用于將氣體制冷劑壓縮,以向所述第一冷凝器導入高壓常溫氣體氣態制冷劑,以及吸入所述蒸發器產生的低壓高溫氣體液態制冷劑。
2.根據權利要求1所述的電鍍污泥干燥裝置,其特征在于,所述壓縮機與所述蒸發器之間的管路設有節流閥。
3.根據權利要求1所述的電鍍污泥干燥裝置,其特征在于,所述電鍍污泥干燥裝置還包括過濾器,所述過濾器安裝于所述第一管道,并分別與所述出風口及所述蒸發器連通。
4.根據權利要求1所述的電鍍污泥干燥裝置,其特征在于,所述蒸發器設有排水口,所述排水口用于將冷凝水排出。
5.根據權利要求1所述的電鍍污泥干燥裝置,其特征在于,所述電鍍污泥干燥裝置還包括第二冷凝器,所述第二冷凝器一端與所述壓縮機連通,所述第二冷凝器另一端與所述第一冷凝器連通。
6.根據權利要求5所述的電鍍污泥干燥裝置,其特征在于,所述第二冷凝器與所述第一冷凝器之間設有單向閥,所述第二冷凝器與所述壓縮機之間設有電磁閥。
7.根據權利要求1所述的電鍍污泥干燥裝置,其特征在于,所述電鍍污泥干燥裝置還包括熱交換器,所述熱交換器分別與所述壓縮機及所述蒸發器連通。
8.根據權利要求1所述的電鍍污泥干燥裝置,其特征在于,所述電鍍污泥干燥裝置還包括攪拌組件,所述攪拌組件包括驅動件及攪拌葉片,所述驅動件安裝于所述料斗,所述驅動件的輸出端與所述攪拌葉片固定連接。
9.根據權利要求8所述的電鍍污泥干燥裝置,其特征在于,所述攪拌葉片上開設有多個間隔設置的通孔。
10.一種污泥處理設備,其特征在于,包括權利要求1至9中任一項所述的電鍍污泥干燥裝置。
發明內容
本公開的目的是克服現有技術中的不足之處,提供一種干化速率較快、能耗較小且生產成本較低的電鍍污泥干燥裝置及污泥處理設備。
本公開的目的是通過以下技術方案來實現的:
一種電鍍污泥干燥裝置,包括:
料斗,所述料斗內部用于容置污泥,所述料斗開設有進風口及出風口;
離心風機,所述離心風機與所述進風口連通;
節能干燥組件,所述節能干燥組件包括第一冷凝器、蒸發器、回熱器、壓縮機、第一管道及第二管道,所述第一管道與所述出風口連通,所述蒸發器與所述第一管道對應設置,所述蒸發器用于制冷所述第一管道內的氣體,所述第一冷凝器與所述第二管道對應設置,所述第一冷凝器用于加熱所述第二管道內的氣體,所述第一管道與所述第二管道分別與所述回熱器對應設置,所述回熱器用于將第一管道內的高溫氣體與第二管道內的低溫氣體進行熱交換;及,
所述壓縮機分別與所述第一冷凝器及所述蒸發器相連通,所述壓縮機用于將制冷劑壓縮,以向所述第一冷凝器導入高壓常溫氣態制冷劑,以及吸入所述蒸發器產生的低壓高溫液態制冷劑。氣體氣體氣體氣體氣體氣體
在其中一個實施例中,所述壓縮機與所述蒸發器之間的管路設有節流閥。
在其中一個實施例中,所述電鍍污泥干燥裝置還包括過濾器,所述過濾器安裝于所述第一管道,并分別與所述出風口及所述蒸發器連通。
在其中一個實施例中,所述蒸發器設有排水口,所述排水口用于將冷凝水排出。
在其中一個實施例中,所述電鍍污泥干燥裝置還包括第二冷凝器,所述第二冷凝器一端與所述壓縮機連通,所述第二冷凝器另一端與所述第一冷凝器連通。
在其中一個實施例中,所述第二冷凝器與所述第一冷凝器之間設有單向閥,所述第二冷凝器與所述壓縮機之間設有電磁閥。
在其中一個實施例中,所述電鍍污泥干燥裝置還包括熱交換器,所述熱交換器分別與所述壓縮機及所述蒸發器連通。
在其中一個實施例中,所述電鍍污泥干燥裝置還包括攪拌組件,所述攪拌組件包括驅動件及攪拌葉片,所述驅動件安裝于所述料斗,所述驅動件的輸出端與所述攪拌葉片固定連接。
在其中一個實施例中,所述攪拌葉片上開設有多個間隔設置的通孔。
一種污泥處理設備,包括上述任一實施例所述的電鍍污泥干燥裝置。
與現有技術相比,本公開至少具有以下優點:
1、上述電鍍污泥干燥裝置,壓縮機做功對制冷劑進行壓縮,以將制冷劑經過第一冷凝器時對第二管道進行制熱,并使制冷劑經過蒸發器時對第一管道進行制冷,第一冷凝器對第二管道的氣體加熱,使得高溫氣體經過離心風機吹動后進入料斗的進風口,以使料斗內的污泥溫度升高,此時污泥中的水分混合著氣體經過出氣口吹出,潮濕氣體在第一管道內被蒸發器降溫冷凝后成冷凝水排出,從而實現污泥的脫水干燥,且料斗內污泥與高溫氣體接觸的面積較廣,使得干化速率較快。
2、上述電鍍污泥干燥裝置,第一管道與第二管道分別與回熱器對應設置,即第一管道與第二管道分別與回熱器抵接,回熱器將第一管道吹出的回風(較熱的氣體)與蒸發器出風(較冷的氣體)進行熱量交換,從而使得進入蒸發器的氣體溫度降低,進入第一冷凝器的氣體溫度升高,能有效地利用干燥過程中產生的余熱,降低能耗,進而減少生產成本。
(發明人:劉仁和;曾維清;周小霞)






