申請日2015.08.20
公開(公告)日2017.03.01
IPC分類號C02F9/14
摘要
本發明公開了一種高濃度酸性有機廢水處理系統及方法,包括微電解反應器、調節沉淀池和內置微電解填料的IC反應器;所述微電解反應器包括罐體、微電解填料和曝氣系統;所述調節沉淀池包括罐體、加藥機和攪拌器;所述內置微電解填料的IC反應器包括罐體、混合區、第1厭氧區、第2厭氧區和沉淀區,在第1厭氧區和第2厭氧區中設有微電解填料。本發明的特點是把微電解與IC反應器合理地結合在一起,廢水經過微電解處理后pH值和有機物的可生化性得到提高,為IC反應器的處理提供條件;在IC反應器中設置微電解填料,為反應體系提供足夠的電子、降低氧化還原電位。本發明設備簡單、占地少、處理效果高,適應于各種有機廢水的處理。
權利要求書
1.一種高濃度酸性有機廢水處理系統,包括微電解反應器、調節沉淀池和內置微電解填料的IC反應器;其特征在于,
所述微電解反應器包括罐體、微電解填料、位于罐體底部的排泥斗、位于罐體填料區頂部的溢流口、罐體底部的進水系統和曝氣系統;
所述調節沉淀池包括罐體、位于罐體底部的排泥斗、位于罐體頂部的加藥機和攪拌器、罐體底部的進水系統、罐體頂部的溢流口;
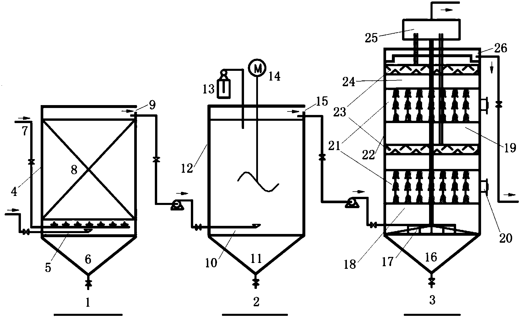
所述內置微電解填料的IC反應器由下到上依次為排泥斗、混合區和進水系統、第1厭氧區、微電解填料、固液分離器、第2厭氧區、微電解填料、沉淀區、固液分離器、溢流口、氣液分離器、位于反應器的微電解填料區域的側壁上的填料更換口。
2.根據權利要求1所述的高濃度酸性有機廢水處理系統,其特征在于,所述微電解反應器中的微電解填料的陰極材料為活性碳、碳素纖維、石墨等含碳材料,陽極材料為鐵絲、鐵塊、鐵管和含鐵合金等含鐵材料。
3.根據權利要求1所述的高濃度酸性有機廢水處理系統,其特征在于,所述內置微電解填料的IC反應器中的微電解填料的陰極材料為活性碳、碳素纖維、石墨等含碳材料,陽極材料為鐵絲、鐵塊、鐵管和含鐵合金等含鐵材料。
4.根據權利要求1所述的高濃度酸性有機廢水處理系統,其特征在于,所述調節沉淀池中的加藥機所加的藥劑為pH調節劑、雙氧水、有機碳源、絮凝劑、微量元素營養液、氧化還原介體等試劑中的一種或者多種試劑的混合液。
5.根據權利要求1所述的高濃度酸性有機廢水處理系統,其特征在于,所述內置微電解填料的IC反應器以碳素纖維和鐵絲編制而成的纖維狀材料作為微電解填料,所述的微電解填料在內置微電解填料的IC反應器厭氧區中填充體積比介于5%~50%,質量比介于10~1g/L,所述微電解填料鐵/碳質量比介于10~2;所述的碳素纖維為粘膠基碳素纖維、瀝青基碳素纖維、聚丙烯晴基碳素纖維等碳素纖維材料中的一種。
6.根據權利要求1所述的高濃度酸性有機廢水處理系統,其特征在于,所述微電解反應器以碳素纖維和鐵絲編制而成的纖維狀材料作為微電解填料,所述的微電解填料在微電解反應器中填充體積比介于5%~50%,質量比介于10~1g/L,所述微電解填料鐵/碳質量比介于10~2;所述的碳素纖維為粘膠基碳素纖維、瀝青基碳素纖維、聚丙烯晴基碳素纖維等碳素纖維材料中的一種。
7.根據權利要求4所述的高濃度酸性有機廢水處理系統,其特征在于,所述的氧化還原介體為蒽醌、鈷胺素、紫羅堿、吩嗪、萘醌以及此類物質衍生物中的一種或者多種的混合物。
8.一種高濃度酸性有機廢水處理方法,其特征在于,
廢水首先由進水系統進入到微電解反應器,曝氣系統為其提供充足的空氣,廢水經過微電解反應器的有效處理,由溢流口通過進水系統到達調節沉淀池;
廢水中的部分污染物質經過調節沉淀池的有效沉淀得以去除,通過加藥機向調節沉淀池中添加各種試劑,調節調節沉淀池中的廢水達到生化處理的要求,廢水由溢流口通過進水系統到達內置微電解填料的IC反應器;
廢水在置微電解填料的IC反應器的混合區得到有效稀釋混合,廢水經過第1厭氧區和第2厭氧區中的充分降解凈化,在固液分離器處經過固液分離,廢水由溢流口排出。
說明書
一種高濃度酸性有機廢水處理系統及方法
技術領域
本發明涉及工業污水處理技術領域,尤其涉及一種高濃度酸性有機廢水處理系統及方法,適應于化工、印染、有機材料合成、農藥、制藥等行業產生的具有生物毒性、難降解、化學性質穩定等特征的高濃度酸性有機廢水的處理。
背景技術
隨著工業水平的迅速發展,工業廢水的種類和數量也在迅猛增加,成分也越加復雜,尤其是高濃度的有機廢水,具有生物毒性強、難降解等特點,此類廢水的處理往往比生活污水更加困難。高濃度有機廢水難以生物處理主要有以下原因:有機化合物本身的化學組成與結構,在微生物群落中沒有針對要處理有機化合物的酶,使其具有抗生物降解性;在廢水中含有生物毒強或者能夠顯著抑制微生物生長的物質,如五氯酚、多氯聯苯等有機鹵代化合物,使得此類有機物不能快速被降解。此類廢水主要有以下特征:一、廢水中有機物濃度高、可生化性差。高濃度的有機廢水,如焦化、制藥、印染等行業排放的廢水,其主要工段出水CODCr濃度一般在2000~6000mg/L左右,部分工段出水甚至超過10000mg/L;此類廢水的可生化性差,大多廢水BOD5/CODCr小于0.3。二、廢水成分復雜。此類廢水中的有機物以芳香族化合物、雜環化合物和鹵代化合物居多,部分廢水中含有硫化物、氮化物、重金屬離子等有毒有害物質,生物毒性強、難以生化處理。三、廢水色度高、有異味。部分廢水渾濁且散發出刺鼻臭味,給周圍環境帶來了不良影響。四、廢水具有強酸強堿性。工業生產中排放的高濃度有機廢水往往具有強酸或強堿性,不利于廢水的進一步處理。此類廢水對環境的污染日益突出,嚴重威脅到了人類的健康與安全。
發明內容
本發明要解決的技術問題:
高濃度酸性有機廢水中往往含有大量有毒有害化合物,對微生物的活性會產生明顯的抑制,以致IC反應器的處理速率顯著降低;同時,化合物的生物毒性與電子傳遞速率緩慢是限制厭氧降解速率的兩個關鍵因素,電子傳遞速率的限制致使IC反應器處理速率進一步變慢。
本發明的目的在于提供一種高濃度酸性有機廢水處理系統與方法,適應于化工、印染、有機材料合成、農藥、制藥等行業產生的具有生物毒性、難降解、化學性質穩定等特征的高濃度酸性有機廢水的處理。
本發明的突出特點是:把微電解與IC反應器合理地結合在一起,廢水經過微電解處理后pH值和有機物的可生化性得到提高,為IC反應器的進一步處理提供條件;調節沉淀池不僅有利于污染物的沉淀,且其頂部設置的加藥機通過添加各種試劑可實現IC反應器進水的有效調控;在IC反應器中設置微電解填料,不僅能為反應體系提供足夠的電子、降低氧化還原電位,且可以維持反應體系中足夠的活性污泥。
本發明裝置具有能耗低、工藝簡單、系統運行穩定、原料來源廣、處理效率高、可重復利用等優點,廣泛用于印染廢水、制藥廢水、垃圾滲濾液、化工廢水等難處理廢水的處理。
本發明提供了一種高濃度酸性有機廢水處理系統,包括微電解反應器、調節沉淀池和內置微電解填料的IC反應器;其特征在于,所述微電解反應器包括罐體、微電解填料、位于罐體底部的排泥斗和位于罐體填料區頂部的溢流口,罐體底部設有進水系統和曝氣系統;所述調節沉淀池包括罐體、位于罐體底部的排泥斗以及位于罐體頂部的加藥機和攪拌器,罐體底部和頂部分別設有進水系統和溢流口;所述內置微電解填料的IC反應器由下到上依次為排泥斗、混合區和進水系統、第1厭氧區、微電解填料、固液分離器、第2厭氧區、微電解填料、沉淀區、固液分離器、溢流口、氣液分離器、位于反應器的微電解填料區域的側壁上的填料更換口;廢水依次經過所述的微電解反應器、調節沉淀池和內置微電解填料的IC反應器,由所述內置微電解填料的IC反應器溢流口排放。
微電解反應器是利用鐵與碳之間較大的電位差,以電位低的鐵作為陽極,電位高的碳作為陰極,形成大量的微原電池并發生鐵的電化學腐蝕,在有氧時形成Fe2+和Fe3+,利用Fe2+和Fe3+及其反應產物與污染物發生絡合、絮凝、吸附、沉淀等物化反應,有效去除PO43-、S2-、SS等多種污染物;同時,微電解產生的具有強氧化能力的自由基,能夠顯著提高有機物的可生化性。
微電解反應器用于高濃度酸性有機廢水的前處理,不僅可以有效中和廢水酸度、提高廢水的pH值,還可以顯著提高難降解有機物的可生化性、降低水體濁度與色度,有利于廢水進一步的生化處理。
IC反應器又稱內循環厭氧反應器,由2層UASB反應器串聯而成。IC反應器通過內循環自動稀釋進水,有效確保了第1厭氧區進水濃度的穩定性;其次,IC反應器具有抗沖擊負荷高、容積負荷高、投資省等諸多優點,適合用于處理高濃度的有機廢水。在IC反應器的第1厭氧區和第2厭氧區中設置微電解填料,微電解填料中的鐵不僅能為反應體系提供充足的電子,顯著降低反應體系的氧化還原電位;同時,微電解填料中的碳素纖維具有良好的導電性和巨大的比表面積,有利于電子在鐵與微生物之間的快速傳遞,并且碳素纖維有利于維持反應體系足夠的活性污泥量。
優選的,所述微電解反應器微電解填料的陰極材料為活性碳、碳素纖維、石墨等含碳材料,陽極材料為鐵絲、鐵塊、鐵管和含鐵合金等含鐵材料。
優選的,所述調節沉淀池加藥機所加的藥劑為pH調節劑、雙氧水、有機碳源、絮凝劑、微量元素營養液、氧化還原介體等試劑中的一種或者多種試劑的混合液;所述的氧化還原介體為蒽醌、鈷胺素、紫羅堿、吩嗪、萘醌以及此類物質衍生物中的一種或者多種的混合物。
優選的,所述內置微電解填料的IC反應器以碳素纖維和鐵絲編制而成的纖維狀材料作為微電解填料,所述的微電解填料在內置微電解填料的IC反應器厭氧區中填充體積比介于5%~50%,質量比介于10~1g/L,所述微電解填料鐵/碳質量比介于10~2;所述的碳素纖維為粘膠基碳素纖維、瀝青基碳素纖維、聚丙烯晴基碳素纖維等碳素纖維材料中的一種。
優選的,所述內置微電解填料的IC反應器氣液分離器排放的廢氣可以用發電或者產熱,為整個處理系統提供能量。
本發明提供了采用上述技術方案所述的污水處理系統對高濃度酸性有機廢水進行處理的方法。
優選的,所述方法在處理高濃度酸性有機廢水尤其是含五氯酚、多氯聯苯等毒性強、難降解的鹵代有機廢水中的應用。
優選的,所述方法中內置微電解填料的IC反應器可獨立運行。
優選的,所述方法既可以用于高濃度酸性有機廢水的處理,也可用于其他種類含難降解有機物廢水的處理。
本發明的有益效果是,本發明提供了一種高濃度酸性有機廢水處理系統,包括微電解反應器、調節沉淀池和內置微電解填料的IC反應器。高濃度酸性有機廢水經過微電解反應器時,由于進水pH值低,可以有效促進微電解反應,隨著鐵的不斷腐蝕,水體的pH值得到了明顯提高,出水pH值接近中性;在此過程中主要發生以下反應:一、微電解反應產生的[H]和零價鐵均具有強還原性,可有效還原己內酰胺、甲基橙、偶氮染料等化工、印染、制藥、電鍍等行業產生的難降解有機物,破壞部分有機物的雙鍵、環狀基團,提高此類難降解有機物的可生化性,同時也可以還原部分高價態的有毒金屬離子,降低其生物化學毒性;二、電極反應過程中產生的Fe2+和Fe3+,在水解或者調節pH至堿性后會生成大量的Fe(OH)2和Fe(OH)3,其水解產物是一種良好的絮凝劑,通過物理吸附、化學吸附、絮凝、凝聚、共沉淀等方式可增強廢水污染物的去除效果;三、Fe2+、Fe3+可與CN-、S2-、PO43-等多種無機離子發生絡合、沉淀等化學反應,降低多種有害物質的生物毒性,對于發黑發臭的廢水,Fe2+、Fe3+能夠明顯提高水體透明度,去除部分異味物質,減輕后續處理工藝的處理負荷。
廢水進入調節沉淀池后,由于微電解過程產生的Fe(OH)2和Fe(OH)3是一種良好的絮凝劑,在此工段廢水中的顆粒態污染物、部分溶解性污染物得以有效沉淀去除,通過加藥機調節廢水pH值至生化處理要求;通過加藥機添加有機碳源、微量元素營養液等物質調節廢水到生化處理要求;對于廢水中含有五氯酚、多氯聯苯等生物毒性強、難降解的鹵待有機物,通過加藥機添加適量的氧化還原介體,提高電子在厭氧反應體系中的傳遞速率,有效促進IC反應器的厭氧降解過程。
調節沉淀池的出水到達內置微電解填料的IC反應器后,高濃度的有機廢水經過其廢水回流得到有效稀釋,從而有利于活性污泥的降解;位于第1厭氧區和第2厭氧區中的微電解填料可以為厭氧反應體系提供足夠的電子,顯著降低反應體系的氧化還原電位;同時,微電解填料中的碳素纖維具有良好的導電性和巨大的比表面積,有利于電子在鐵與微生物之間的快速傳遞,并且碳素纖維有利于維持反應體系足夠的活性污泥量。廢水經過內置微電解填料的IC反應器后水質得到有效凈化。
本發明所提供的方法各種污染物去除較為徹底,難降解有機物、懸浮物等污染物得以顯著去除,以廢棄的金屬鐵為微電解的陰極材料,不需要投加大量的藥劑,流程簡單,占地面積少,處理成本低且操作方便。







